在港口货物装卸的繁忙现场,在随车起重机穿梭的基建工地,在船舶克令吊作业的辽阔海面 —— 每一次精准吊装、每一次稳定悬停,都离不开核心动力部件的可靠支撑。力克川液压的卷扬马达,正是凭借 “强动力、高稳定、超安全” 的三重优势,成为随车起重机、港口吊、船舶克令吊及各类工程机械起升机构的 “动力心脏”,为千万工程场景注入高效动能。
LWM530卷扬马达
力克川卷扬马达可灵活安装于起升机构(卷扬机构),以卷扬马达LWM530应用的起升机构为例,其单绳拉力达3 吨,能轻松应对多种吊装场景需求。
强动力
藏在硬核的动力参数里。搭载高性能卷扬马达,单绳拉力可达 3 吨,额定输出转矩稳定可靠,即使面对重型物料的持续起吊,也能保持动力不衰减、运转无卡顿。配合优化的液压回路设计,最大输入流量适配性更广,调速范围精准可控,从低速重载到高速轻载,都能灵活应对 —— 无论是港口吊搬运数十吨的集装箱,还是随车起重机吊装建筑构件,力克川液压卷扬马达都能让设备 “力从心发”,大幅缩短作业周期。
高稳定
源于细节处的技术打磨。针对传统起升机构 “乱绳” 这一行业痛点,创新采用双折线绳槽(Double-fold Lebus groove)结构,钢丝绳缠绕时自动贴合绳槽轨迹,紧密排列不打滑、不堆叠,不仅减少了钢丝绳的磨损,更避免了因乱绳导致的作业中断。同时,紧凑的卷扬马达内藏式设计让起升机构整体更小巧,适配不同设备的安装空间,无需大幅改造即可轻松集成,让设备布局更合理、作业更灵活。
超安全
安全是刻在产品基因里的底线。配备常闭式制动器,确保起重机在空中悬停时牢牢锁定重物,杜绝溜车风险。这一设计不仅保障了操作人员的人身安全,更避免了因设备失稳造成的物料损坏,尤其在高空、海上等高危作业场景中,为每一次吊装筑牢 “安全防线”。
技术参数
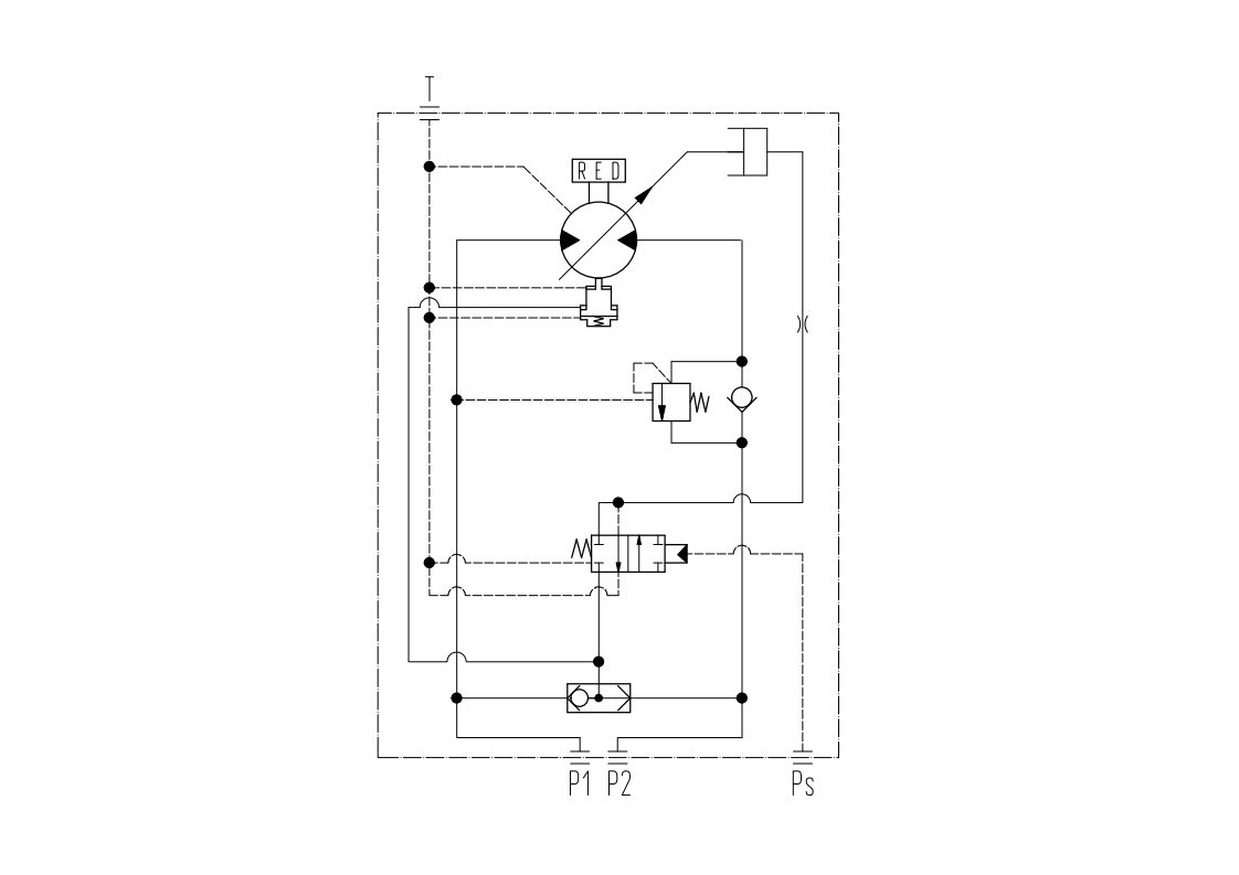
液压回路图

外形尺寸图

更值得一提的是,液压卷扬马达始终以 “客户需求” 为核心:针对 8-12 吨随车起重机,可按需调整安装尺寸与钢丝绳长度,完美适配不同品牌、不同型号的设备。
选择力克川液压卷扬马达,不仅是选择一台动力设备,更是选择一套 “高效 + 稳定 + 安全” 的起升工程作业解决方案。无论是推动基建项目提速,还是保障港口、船舶作业顺畅,它都将成为您工程路上的可靠伙伴,让每一次吊装都更有底气!
如果您想了解更多信息,欢迎拨打咨询热线:400 116 2006 有专业工作人员为您详细解答!
